Sposób dwupaliwowego zasilania bezpośrednim wtryskiem sprężonego gazu ziemnego do silników o zapłonie samoczynnym
Alternative title
Method of dual fuel supply by direct injection of compressed natural gas for compression ignition engines
Type
Patent
Subtype
Invention
Authors/Creators
Publisher
Urząd Patentowy Rzeczypospolitej Polskiej
Date
2011
Abstract PL
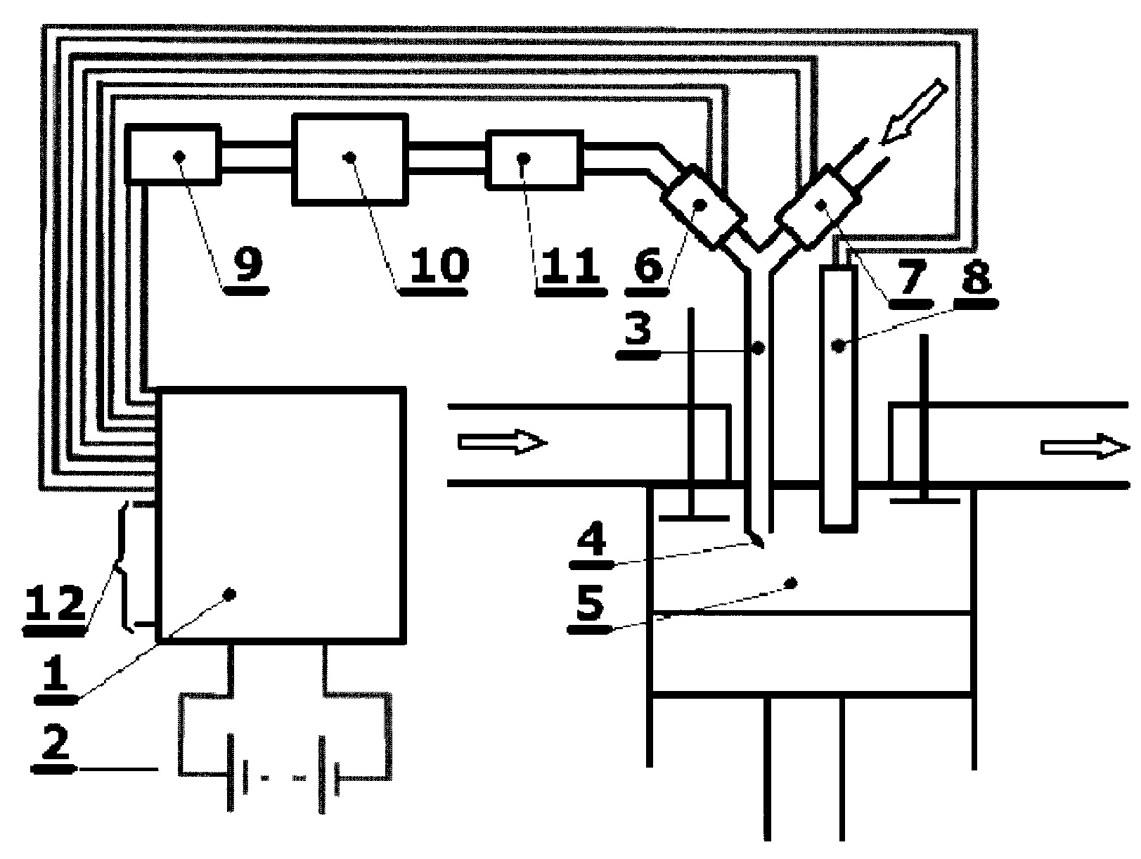
Sposób dwupaliwowego zasilania bezpośrednim wtryskiem sprężonego gazu ziemnego do silników o zapłonie samoczynnym polega na tym, że do komory (5) spalania silnika dostarcza się sprężony gaz ziemny. Dozowanie odbywa się za pomocą wtryskiwacza (7) gazu przez przewód oddalenia (3) od komory spalania, który pełni także funkcję układu przepłukania sprężonym powietrzem. Sprężarka (9), zasilana z pokładowego układu (2) generowania energii elektrycznej, kompresuje powietrze na pokładzie pojazdu. Pracą sprężarki (9), wtryskiwacza (7) gazu i wtryskiwacza (6) powietrza steruje elektroniczna jednostka (1) w oparciu o aktualny stan pracy jednostki napędowej na podstawie impulsu napięciowego, pochodzącego od oryginalnego wtryskiwacza (8) oleju napędowego. Wtrysk sprężonego powietrza odbywa się bezpośrednio po zamknięciu się zaworu wtryskiwacza gazu, w suwie dolotu.
Date of filing with the Polish Patent Office or with the competent office abroad
2011-06-17
Date of publication in ‘WUP’ or equivalent foreign bulletin
2014-06-30
Exclusive right number
Pat.217069
Statistics
Wendeker, M., Barański, G., Sochaczewski, R., & Biały, M. (2011). Sposób dwupaliwowego zasilania bezpośrednim wtryskiem sprężonego gazu ziemnego do silników o zapłonie samoczynnym. Urząd Patentowy Rzeczypospolitej Polskiej. https://hdl.handle.net/20.500.14629/16835

Loading...
Files
miniaturka.jpg
JPG 258.41 KB
Licence
Accessibility issue?Request a WCAG-compliant file
Publication available in collections: