Zawór wyrównawczy
Alternative title
Equalizing valve
Type
Patent
Subtype
Invention
Authors/Creators
Publisher
Urząd Patentowy Rzeczypospolitej Polskiej
Date
2016
Abstract PL
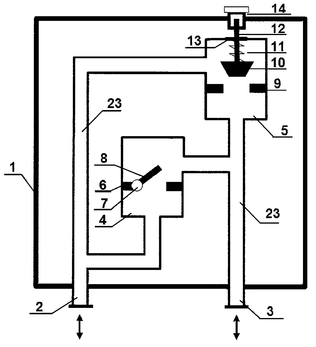
Zawór wyrównawczy posiadający obudowę, króćce, zawory, przewody ciśnieniowe, charakteryzuje się tym, że króciec przyłączeniowy lewy (2) oraz króciec przyłączeniowy prawy (3) podłączone są do przewodów ciśnieniowych (23), które w pierwszym wariancie wykonania podłączone są do zaworu zwrotnego klapowego (4) i sprężynowego zaworu bezpieczeństwa (5), a w drugim wariancie wykonania podłączone są do zaworu zwrotnego grzybkowego i ciężarkowego zaworu bezpieczeństwa, przy czym zawór zwrotny klapowy (4) posiada klapę zamykającą (8), zamocowaną poprzez przegub klapy (7) do gniazda (6) zaworu zwrotnego, a sprężynowy zawór bezpieczeństwa (5) posiada grzybek (10) zaworu bezpieczeństwa, zamykający gniazdo (9) zaworu bezpieczeństwa, przy czym siła docisku grzybka (10) zaworu bezpieczeństwa ustawiana jest za pomocą płytki (13) napinającej sprężynę dociskową, wyposażonej w pokrętło (14), regulujące nastawę zaworu sprężynowego, umieszczone na trzpieniu (12) grzybka, zaś w wariancie drugim wykonania zawór zwrotny grzybkowy posiada grzybek zaworu zwrotnego, zamykający gniazdo (6) zaworu zwrotnego, zaś ciężarkowy zawór bezpieczeństwa posiada grzybek (10) zaworu bezpieczeństwa zamykający gniazdo (9) zaworu bezpieczeństwa, przy czym nastawa ciężarkowego zaworu bezpieczeństwa regulowana jest za pomocą ciężarka przesuwnego, umieszczonego na jednym końcu ramienia dźwigni połączonej poprzez przegub z trzpieniem (12) grzybka, a której drugi koniec połączony jest poprzez przegub z podporą ramienia.
Date of filing with the Polish Patent Office or with the competent office abroad
2016-03-07
Date of publication in ‘WUP’ or equivalent foreign bulletin
2018-04-30
Exclusive right number
Pat.228574
Statistics
Kowalski, D., Kowalska, B., Choma, A., Anasiewicz, W., & Anasiewicz, K. (2016). Zawór wyrównawczy. Urząd Patentowy Rzeczypospolitej Polskiej. https://hdl.handle.net/20.500.14629/17195

Loading...
Files
miniaturka.jpg
JPG 98.31 KB
Licence
Accessibility issue?Request a WCAG-compliant file
Publication available in collections: