Sposób i układ do kształtowania mikroklimatu pomieszczeń
Alternative title
Method of and system for controlling microclimatic conditions within rooms
Type
Patent
Subtype
Invention
Authors/Creators
Publisher
Urząd Patentowy Rzeczypospolitej Polskiej
Date
1998
Abstract PL
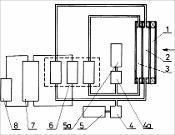
Sposób polega na przepuszczeniu promieniowania, najkorzystniej słonecznego, przez zespoły komór absorbcyjnych. Po wprowadzeniu wiązki promieniowania w komory absorpcyjne z płynami o regulowanej koncentracji czynników pochłaniających doprowadza się do zakładanej temperatury płynów w układzie i temperatury pomieszczeń. Układ składa się z zespołu przegrody przezroczystej, składającego się z co najmniej jednej komory (1) termoizolacyjnej i co najmniej dwóch komór (2, 3) absorbcyjnych, z których płyny absorpcyjne, pochłaniające promieniowanie w różnych zakresach widma, dostarczane z pojemników (5, 5a) poprzez pompy (4, 4a), są przetłaczane przez zespół (6) odzysku ciepła/chłodu w oddzielnych układach zamkniętych, a od nich niezależnym podzespołem połączone są z akumulatorem (7) ciepła/chłodu i zespołem (8) klimatyzacyjnym.
Date of filing with the Polish Patent Office or with the competent office abroad
1998-12-30
Date of publication in ‘WUP’ or equivalent foreign bulletin
2005-09-30
Exclusive right number
Pat.189856
Statistics
Wójcik, W. (1998). Sposób i układ do kształtowania mikroklimatu pomieszczeń. Urząd Patentowy Rzeczypospolitej Polskiej. https://hdl.handle.net/20.500.14629/17432

Loading...
Files
miniaturka.jpg
JPG 185.27 KB
Licence
Accessibility issue?Request a WCAG-compliant file
Publication available in collections: